구분 제목 구분 제목
관측연구 활동성 은하핵의 물리적 특성 연구 관측연구 블레이자를 이용한 우주 거리 측정 연구
관측연구 마이크로퀘이사의 물리적 특성 연구 관측연구 무거운 별의 생성과 사멸 과정 연구
시스템개발 초소형 3채널 수신기 시스템개발 150/230GHz 수신기 개발
시스템개발 광대역 43GHz 수신기 개발 시스템개발 E-KVN 상관기 개발
시스템개발 위상안정시스템   

초소형 3채널 수신기

유전체 렌즈 설계

E-KVN을 위한 K, Q 그리고 W-band를 동시에 관측할 수 있는 3채널 초소형 수신기 개발이 진행되고 있다. 3채널이 하나의 챔버에 설치되어 동시 관측할 수 있는 구조로서 유지보수의 편의성과 공간 활용성의 증대 및 150 / 230 GHz 수신기와의 동시 관측 또한 가능하다. K-band는 18 ~ 26 GHz, Q-band는 35 ~ 50 GHz 그리고 W-band는 최대 84 ~ 116 GHz의 주파수 범위의 관측이 가능하며 모두 frequency-independent 조건을 만족해야 한다. 지난 2020년에 준광학회로 설계 및 GRASP를 사용한 시뮬레이션을 수행했고 빔 특성의 분석과 예상 효율을 계산했다. 설계된 준광학 회로에서는 K-band와 Q-band에 각각 1개씩의 유전체 렌즈가 사용되어지고 설계시 유전율 3.8의 Fused Silica 재질의 유전체 렌즈를 고려했었다. 2020년 국내 업체를 통해서 유전체 렌즈의 시제품을 제작했고 AR코팅을 위해서 Fused Silica렌즈상에 HDPE 레이어를 추가했다. 하지만 광대역 특성을 위해서는 추가적인 레이어 구조의 코팅이 필요하고 이러한 작업에 어려움이 있었기에 최종적으로는 Waffle구조의 AR코팅이 있는 Rexolite 재질의 유전체 렌즈를 사용하기로 결정했다. 참고로 Rexolite의 경우는 2.53의 유전률을 가지기 때문에 Fused Silica 렌즈로 최적화된 준광학회로의 부분적인 수정이 요구되어졌다. 그림 1은 제작된 Fused Silica 렌즈와 Rexolite 렌즈의 사진으로서 왼쪽 구조의 렌즈가 HDPE 레이어로 코팅되어진 Fused Silica 렌즈이고 오른쪽의 격자 구조가 있는 렌즈는 Rexolite 렌즈이다.

Fused Silica 렌즈와 Rexolite 렌즈)
Fused Silica 렌즈와 Rexolite 렌즈
Rexolite 렌즈를 사용한 준광학회로의 최적화 및 GRASP 시뮬레이션 수행

렌즈의 유전률이 바뀌면 렌즈의 곡률 또한 변경되어야 하고 결과적으로 렌즈의 두께도 달라진다. 따라서 이러한 두께 변화가 고려된 추가적인 최적화 작업이 필요하고 최적화 작업 이후 1차년도의 GRASP 시뮬레이션 결과와 비교했다. 그림 2는 Fused Silica 렌즈를 사용한 경우이고 그림 3은 Rexolite 렌즈를 사용한 경우이다. 참고로 W-band는 렌즈를 사용하지 않았기 때문에 기존과 같은 구조를 갖는다.

Fused Silica 렌즈를 사용했을 때의 GRASP 시뮬레이션 결과
Fused Silica 렌즈를 사용했을 때의 GRASP 시뮬레이션 결과
Rexolite 렌즈를 사용했을 때의 GRASP 시뮬레이션 결과
Rexolite 렌즈를 사용했을 때의 GRASP 시뮬레이션 결과

결과에서 보듯이 Rexolite 렌즈로 변경 후에도 Fused Silica 렌즈의 결과와 거의 차이가 없음을 확인할 수 있다.

유전체 렌즈 설계 챔버 디자인 및 시뮬레이션

GRASP 시뮬레이션으로 확정된 Feed horn의 위치를 기반으로 초소형 3채널 수신기를 위한 챔버 디자인을 진행했다. 챔버 크기는 폭 760 mm, 길이 590 mm 그리고 400 mm의 높이를 갖는다. 사각 구조에 비교적 큰 체적을 가지고 있기 때문에 그림 4에서와 같이 챔버의 외형 설계가 완료된 이후 실제 챔버의 제작 전에 구조적인 안정성을 확인하기 위해서 진공 상태일 때의 각 주요 면의 응력과 변위 정도의 시뮬레이션을 수행했다. 시뮬레이션은 Nastran을 사용해서 수행되었으며 결과는 그림 5에서와 같다. 진공상태에서의 구조 변위는 커버 구조물을 제외하고는 가장 큰 지점에서 대략 0.2 mm 내외를 보여주고 있으며 응력 또한 알루미늄 6061이 충분이 견딜 수 있는 수준을 보여주었다. 참고로 그림 5에서의 응력 분석의 단위는 MPa 이고 변위 분석에서의 단위는 mm이다. 알루미늄으로 가공된 챔버 본체의 자중은 약 90 kg으로 예상된다.

EKVN 챔버 디자인
EKVN 챔버 디자인
진공상태에서의 챔버 구조물 시뮬레이션 결과
진공상태에서의 챔버 구조물 시뮬레이션 결과
수신기 회로 설계

제작하고자 하는 초소형 3채널 수신기 시스템 개념도는 그림 6에 제시하였다. 초소형 3채널 수신기 시스템은 크게 준광학회로, 극저온 챔버와 각 채널의 상온 수신기 시스템으로 구성된다. 당해년도에는 수신기 전체 시스템에 대한 개략적인 개념 설계도를 완성하였다. 차년도에는 본 수신시스템 개념도를 기반으로 실제적인 제작도면을 완성하고, 이를 기반으로 각 부분별 시스템을 각각 제작할 예정이다.

초소형 3채널 수신 시스템 구성도
초소형 3채널 수신 시스템 구성도

3채널 동시관측을 가능케 하는 준광학회로는 저역통과필터, 유전체 렌즈와 타원면경으로 구성된다. K-band(18~26 GHz)의 준광학회로는 한 개의 타원면경, Q-band(35~50 GHz)는 한 개의 타원면경과 유전체 렌즈, W-band(84~116 GHz)는 3 개의 타면면경과 한 개의 평면경으로 구성된다. 설계된 3채널 각 대역별 수신시스템은 아래 그림에 각각 나타내었다.

K-band 대역 수신 시스템 구성도
K-band 대역 수신 시스템 구성도
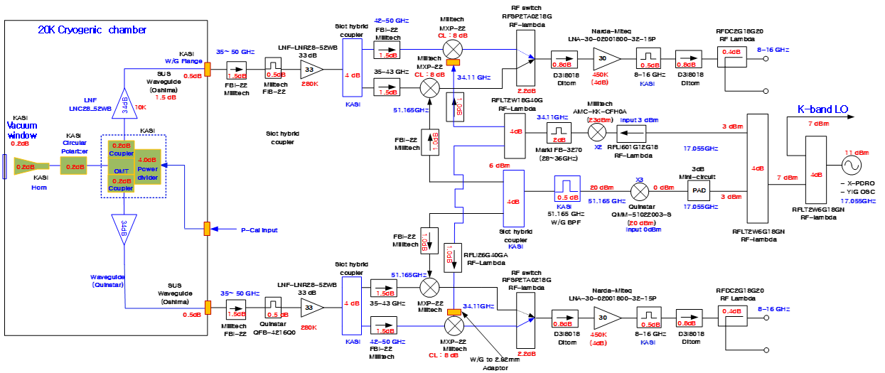
Q-band 대역 수신 시스템 구성도
Q-band 대역 수신 시스템 구성도
W-band 대역 수신 시스템 구성도
W-band 대역 수신 시스템 구성도

3채널 동시관측 수신시스템은 각 대역 모두 두 개의 편파, 즉 우편파와 좌편파를 동시에 관측이 가능하며, 또한 18-26 GHz, 35-50 GHz, 84-116 GHz까지 동시 관측도 가능하도록 설계하였다. Q-band 대역과 W-band 대역은 높은 관측주파수에 대한 중간주파수, 낮은 관측 주파수에 대한 중간주파수 대역을 선택하여 관측할 수 있도록 중간주파수 선택용 스위치가 구성되어 있다.

K-band 대역 국부 발진부 신호원인 17 GHz 발진 신호는 전력 분배기를 이용하여 Q-band 대역의 국부 발진 신호원으로도 함께 사용하고자 한다. Q-band 대역 수신시스템은 높은 관측 주파수 대역인 42 GHz에서 50 GHz, 낮은 관측 주파수 대역 34 GHz에서 42GHz 대역으로 나누어 동시에 관측할 수 있도록 두 개의 국부발진부를 각각 별개로 설계하였다.

W-band 대역도 같은 방법으로 두 개의 국부발진부를 각각 별개로 설계하여 낮은 주파수 대역인 84 GHz에서 100 GHz, 높은 주파수 대역인 99 GHz에서 116 GHz까지 동시에 관측할 수 있게 설계하였다. 설계된 수신시스템을 수신기 성능 분석 툴을 이용하여 각 채널에 대한 수신기 예상 성능을 검증하였다. 설계된 초소형 3채널 동시관측 수신 시스템에 대한 사양과 예상 성능은 아래와 같다.

파라미터K-bandQ-bandW-band
관측주파수 대역[GHz]18 ~ 2635 ~ 50 84-116
중간 주파수 대역[GHz]단일 대역 8-16고/저대역 (2채널) 8-16 고/저대역 (2채널) 8 ~ 16
준광학회로의 삽입손실[dB]0.40.50.2
수신기 잡음온도[K]304080
준광학계를 포함한 수신기잡음온도[K]6080120
- 3 채널 동시관측 가능
- 수신기 자체 위상보상을 위한 위상보상 신호 입력단자

그림의 설계에 포함된 대부분의 주요 부품은 2021연도에 구매하여 확보하였다. 2022년에는 극저온 챔버의 설계 제작과 준광학회로의 성능 측정을 진행할 계획이다. 2023년 상반기에 전체 수신시스템의 조립 및 냉각 성능 측정을 완료하고 2023년 하반기에 망원경에 설치하여 성능 시험 관측을 수행할 계획이다.